NATVIT

Dépalletisation de bouteilles

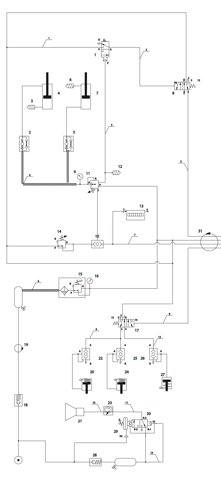
🦾 Schéma Pneumatique - Bras Manipulateur

🔧 Système de Bras DALMEC

Schéma pneumatique interactif du bras manipulateur. Cliquez sur les composants pour accéder aux détails techniques.

Schéma pneumatique du bras manipulateur
Vérin 3-4 Vérin 6-7 Distributeur 1 Distributeur 8 Valve 5-2 Relais pneumatique 11 Silencieux 12 Compteur 13 Distributeur 17 Joint 19 Régulateur 14 Filtre 15 Clapet 28 Frein 24 Frein 20 Frein 26 Signaleur 21 Régulateur 23 Embase 29 Joint 31

📋 Légende des composants

🔧 Actionneurs

  • Vérins 3-4, 6-7 : Mouvements principaux
  • Signaleurs : Indicateurs de position

⚙️ Distributeurs

  • Distributeurs 1, 8, 17, 30 : Commandes
  • Valve 5-2 : Régulation générale

🔍 Régulation

  • Régulateurs 14, 23 : Contrôle pression
  • Filtres 15 : Purification air

🔒 Sécurité

  • Clapets 28 : Anti-retour
  • Joints 19, 31 : Étanchéité

⚡ Spécifications techniques

Pression de service

6 bars

Débit nominal

400 L/min

Température

-10°C / +60°C

Capacité

150 kg

← Retour à la Partie Opérative